Evaporator
Evaporator is used for concentrating waste liquid by using steam etc. as heat source and then volume of waste liquid is reduced.
We have some types of evaporator such as single, multi-effect of unit structure, multi-effect with external heating, etc. and we design evaporator by client's request and physical properties of waste liquid.

Features
- Regarding multi-effect type of unit strucure, footprint is small because of compact shape.
- Energy-saving type by using ejector /steam blower
*Recovering solid is possible by adding dryer.
Application examples
- AN process waste liquids
- Aluminum chloride solutions
- Polymerization liquid salt solution

Equipment flow
-
Single type evaporator
-
Single type evaportor + steam compressor
Compress and re-use generated steam. -
Triple-effect evaporator
The amount of steam is reduced to less than 1/3 as compared with a single -
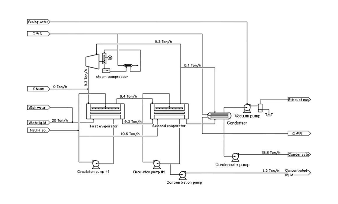
Double-effect evaporator + steam compressor
Utility consumption
Waste liquid 10 ton/h is concentrated 10 times.
The consuptiovs is charged depending on waste liquid conditions.
| Type | Steam consumption | Power consumption |
|---|---|---|
| Single evaporator | 9ton/h | 11kW |
| Triple-effect evaporator | 3ton/h | 20kW |
| Single evaporator + steam compressor | 0ton/h | 310kW |
| Double-effect vaporizer + steam compressor | 0ton/h | 190kW |